Featured
- Get link
- X
- Other Apps
[43+] Schema Peugeot Climatisation, Cablage Climatisation
Schéma Câblage Peugeot Climatisation 655588 Références Oem Relais, Courant De Travail
Patent ep1312495a1. Peugeot605.forumeurs.fr • [climatisation] hs avec pannes multiples. Cablage climatisation
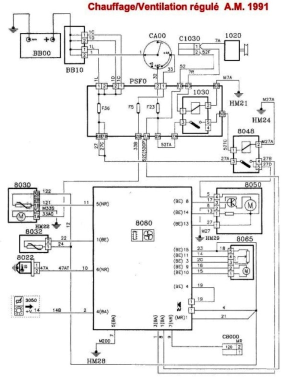
schéma câblage peugeot climatisation
Download PDF
- Get link
- X
- Other Apps
Popular Posts
[Get 42+] Traditional Japanese House Blueprints
- Get link
- X
- Other Apps






Comments
Post a Comment